The oceans cover nearly 71% of our planet, serving as both a vital resource and a vulnerable ecosystem. Unfortunately, this vastness also makes it convenient for polluters to escape scrutiny, leaving significant challenges for conservationists and watchdogs. In a remarkable effort to combat ocean pollution, SkyTruth has launched Cerulean, an innovative orbital monitoring platform that aims to transform how we identify and track pollution sources in coastal waters. This blog explores how Cerulean is not just a tool but a beacon of hope in the fight against marine pollution.
Understanding Cerulean’s Purpose
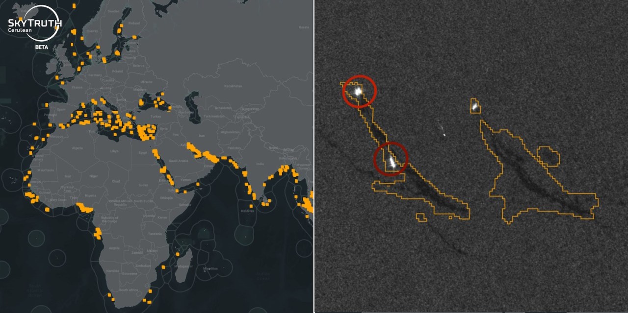
Cerulean is designed to harness orbital imagery and advanced data analysis to detect oil slicks and their originating vessels more efficiently than ever before. Unlike conventional methods that might involve delayed reporting from vessel activities, Cerulean pulls data from high-frequency satellite imagery, allowing it to monitor coastal waters in near-real-time. This efficiency could be critical in identifying the onset of spills and leaks, significantly reducing their ecological impact.
A Closer Look at Satellite Technology
At the core of Cerulean’s functionality is synthetic aperture radar (SAR) technology, which allows the platform to differentiate between textures on the ocean surface—such as oil versus water. This technological leap enables users to observe and analyze slick patterns more accurately, establishing connections to nearby vessels that could be responsible for pollution events. Notably, the platform’s intuitive interface makes it accessible even to non-experts, ensuring that concerned citizens, advocacy groups, and researchers can easily engage with the data.
Addressing the Scale of Ocean Pollution
SkyTruth’s efforts with Cerulean reveal some staggering statistics about ocean pollution. For instance, a recent study indicated that European authorities have only acknowledged approximately 32 human-made oil slicks, while satellite monitoring estimates the actual figure might be closer to 3,000. Such discrepancies highlight the inherent challenges of traditional monitoring methods and the importance of real-time satellite data in providing a more accurate picture of marine pollution.
Collaboration with Other Organizations
Cerulean stands out not just as a standalone tool but as a complement to existing monitoring initiatives. It works synergistically with other organizations like Global Fishing Watch, which seeks to expose illegal fishing practices. While it is essential to grasp that Cerulean cannot confirm spills or dumps without human oversight—a team of experts frequently double-checks the satellite data—the platform provides a solid foundation for collective efforts to combat marine pollution. As noted by SkyTruth’s CTO, Jason Schatz, the platform is continuously being refined, with key features scheduled for improvements in the near future.
Challenges Ahead
Despite the exciting capabilities of Cerulean, challenges remain. For instance, the presence of natural oil seeps, shadows, and disturbances can complicate the analysis, leading to potential false positives. Vigilance and critical oversight from trained professionals remain necessary to ensure accurate identification. However, the potential to educate the general public about the realities of ocean pollution through this accessible platform cannot be understated.
Conclusion: A Future of Transparency and Accountability
Cerulean is a powerful advancement in the fight against ocean pollution, providing enhanced visibility to help hold polluters accountable. It serves as a critical tool in connecting data and communities while enhancing public understanding of the scale of marine pollution issues. As it evolves and gathers more support, it has the potential to create a transformative impact on marine conservation efforts.
At fxis.ai, we believe that such advancements are crucial for the future of AI, as they enable more comprehensive and effective solutions. Our team is continually exploring new methodologies to push the envelope in artificial intelligence, ensuring that our clients benefit from the latest technological innovations.
For more insights, updates, or to collaborate on AI development projects, stay connected with fxis.ai.

